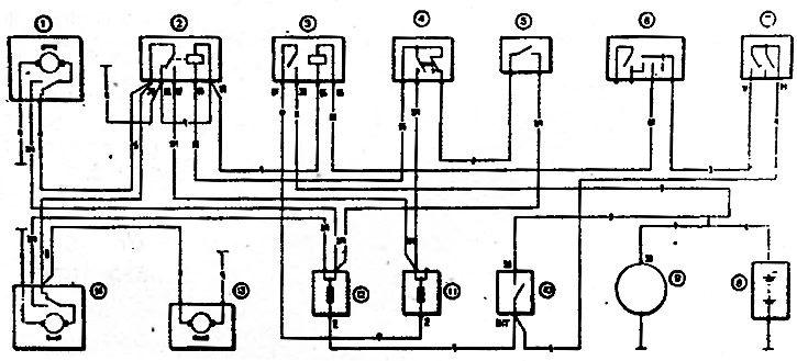
Рис. 7-35. Схема включения очистителя и омывателя фар: 1 - правый электродвигатель очистителя фар; 2 - реле включения очистителей и омывателя фар; 3 - реле включения ближнего света фар; 4 - выключатель очистителей и омывателя фар; 5 - выключатель омывателя ветрового стекла; 6 - переключатель света фар; 7 - выключатель наружного освещения; 8 - аккумуляторная батарея; 9 - генератор; 10 - выключатель зажигания; 11 - дополнительный блок предохранителей; 12 - основной блок предохранителей; 13 - электродвигатель омывателя фар, 14 - левый электродвигатель очистителя фар
Электродвигатель очистителя фар вместе с редуктором находится в одном корпусе. Конструкция электродвигателя очистителя неразборная и в случае неисправности он должен заменяться новым.
Данные для проверки электродвигателя очистителя фар
- Номинальное напряжение, В — 12
- Потребляемая сила тока* при моменте 0,49 Н·м (0,05 кгс·м), не более, А — 1,5
- Число* двойных ходов вала в минуту при моменте 0,49 Н·м (0,05 кгс·м) — 50±5
- Угол качания выходного вала — 65°±1°30
* При напряжении 12 В и температуре 25±10°C
