Моторедукторы очистителей фар выпускаются в неразборном исполнении. Поэтому они ремонту не подлежат и в случае выхода из строя должны заменяться новыми.
Насос омывателя фар с электродвигателем такой же, как и у омывателя ветрового стекла.
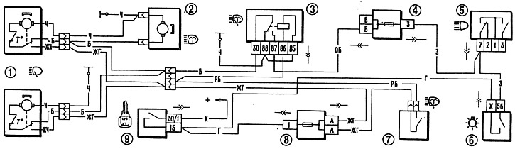
Схема включения очистителей и омывателя фар показана на рис. 7-36. Они включаются только при включенных фарах правым рычагом трехрычажного переключателя 7, т. е. одновременно с включением очистителя ветрового стекла. При этом напряжение подается на обмотку вспомогательного реле 3. Оно срабатывает, и если на контакт «30» реле подано напряжение от переключателя наружного освещения (т. е. включены фары), то через замкнутые контакты реле подается напряжение к очистителям 1 фар и к электродвигателю 2 омывателя фар.
Рис. 7-36. Схема включения очистителей и омывателя фар:
1 - очистители фар; 2 - электродвигатель омывателя фар; 3 - реле включения очистителей и омывателя фар; 4 - дополнительный блок предохранителей; 5 - переключатель света фар; 6 - переключатель наружного освещения; 7 - выключатель омывателя ветрового стекла, а также очистителей и омывателя фар; 8 - блок предохранителей; 9 - выключатель зажигания.
У очистителя фар число двойных ходов вала моторедуктора при нагрузке моментом 0,49 Н·м (0,05 кгс·м), напряжении питания 12 В и температуре окружающей среды (25±10)°C должно быть 45-60 мин⁻¹, а потребляемый ток не более 1,5 А.
